一进一出 电压电流输入隔离器
CZ2083.A  一进一出 电压电流输入隔离器
7.6mm超薄外壳,节省安装空间。功耗低至0.5W,多种量程选择,可现场设置。
通道数:
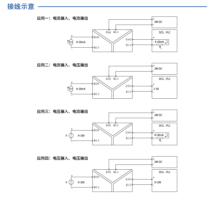
一进一出
输入:
通用型
输出:
通用型
供电方式:
24VDC
电源连接方式:
端子供电
CZ2083.A
Product details
Technichal Data
Download
点击咨询
contrast
enquire

一进一出 电压电流输入隔离器一进一出 电压电流输入隔离器

CHENZHU EPLAN CZ2083.A.edz

"Hey, let's talk about your concerns~"
I Want To Ask Questions
Cancel
Submit
Select All
No.
Type
Name/Description
Language
Download
1
Technical drawings
Chinese
2
Manual
Chinese
1
2
3
go contrast
empty contrast
My Enquiry 021-64360668
电话
QQ
QQ
电话
My Enquiry
0
Top
Top