四进四出 模拟量输出隔离器 (回路供电)
CZ3064D  四进四出 模拟量输出隔离器 (回路供电)
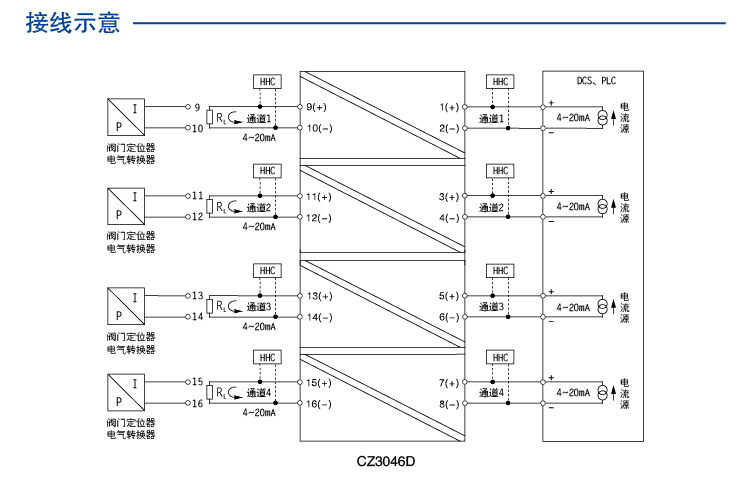
四通道模拟量输出,无需独立供电电源,微功耗,功耗低至0.1W。
CZ3064D
Product details
Technichal Data
点击咨询
contrast
enquire

四进四出 模拟量输出隔离器 (回路供电)

四进四出 模拟量输出隔离器 (回路供电)

四进四出 模拟量输出隔离器 (回路供电)


图示
基本参数
输入数据
输出数据
电源
尺寸
外壳
EMC数据
数据通信
使用环境
连接参数
安装
注意
图示
尺寸图 应用图 说明图
四进四出 模拟量输出隔离器 (回路供电) 四进四出 模拟量输出隔离器 (回路供电) 四进四出 模拟量输出隔离器 (回路供电)
基本参数
通道数 4进4出
输出精度(20°C) 0.2%F.S.
温度漂移 0.01%F.S./℃
响应时间 0.5ms达到最终值的90%
绝缘强度 1500V AC,1分钟(输入、输出之间)
绝缘电阻 ≥100MΩ;500V DC (电源、输入、输出与外壳之间)
电磁兼容性 符合IEC 61326-1(GB/T 18268)
重量 约150g
连接的现场设备 二线制阀门定位器(HART);电气转换器
输入数据
输入信号 4~20mA;HART数字信号
输出数据
输出信号 电流
输出电流 4~20mA;HART数字信号
电流输出负载电阻 RL≥250Ω (HART通信时)
负载能力 RL≤(Ui-6)/0.02
电源
电源保护 电源反向保护
供电方式 回路供电
电源连接方式 端子供电
尺寸
深度 114.5mm
高度 99.0mm
宽度 22.5mm
外壳
材料 PA
防护等级 IP20
阻燃等级 UL94/V0
颜色
EMC数据
电快速瞬变脉冲群抗扰度 依据标准:IEC 61326-1;符合基本要求
浪涌(冲击)抗扰度 依据标准:IEC 61326-1;符合基本要求
射频电磁场辐射抗扰度 依据标准:IEC 61326-1;符合基本要求
静电放电抗扰度 依据标准:IEC 61326-1;符合基本要求
射频场感应的传导骚扰抗扰度 依据标准:IEC 61326-1;符合基本要求
数据通信
HART功能
使用环境
连续工作温度 -20℃~+60℃
贮存温度 -40℃~+80℃
相对湿度 10%~90%
环境要求 周围环境中不得有强烈振动、冲击以及大电流和火花等电磁感应影响,空气中应不含有对铬、镍、银镀层起腐蚀作用的介质,应不含有易燃、易爆的物质;
连接参数
刚性导线可用横截面范围 0.5~2.5mm²
柔性导线可用横截面范围 0.5~2.5mm²
最小导线横截面AWG 12
最大导线横截面AWG 24
剥线长度 8mm
螺纹 M3
连接方式 螺钉连接
最小紧固扭矩 0.5 Nm
最大紧固扭矩 0.6 Nm
安装
安装方式 DIN35mm导轨安装
注意
使用限制 在输入侧和输出侧不能同时使用HART手操器。
"Hey, let's talk about your concerns~"
I Want To Ask Questions
Cancel
Submit
Select All
No.
Type
Name/Description
Language
Download
1
2
3
go contrast
empty contrast
My Enquiry 021-64360668
电话
QQ
QQ
电话
My Enquiry
0
Top
Top